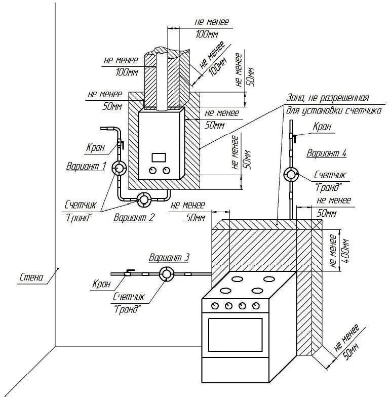
Требование установки напольного котла