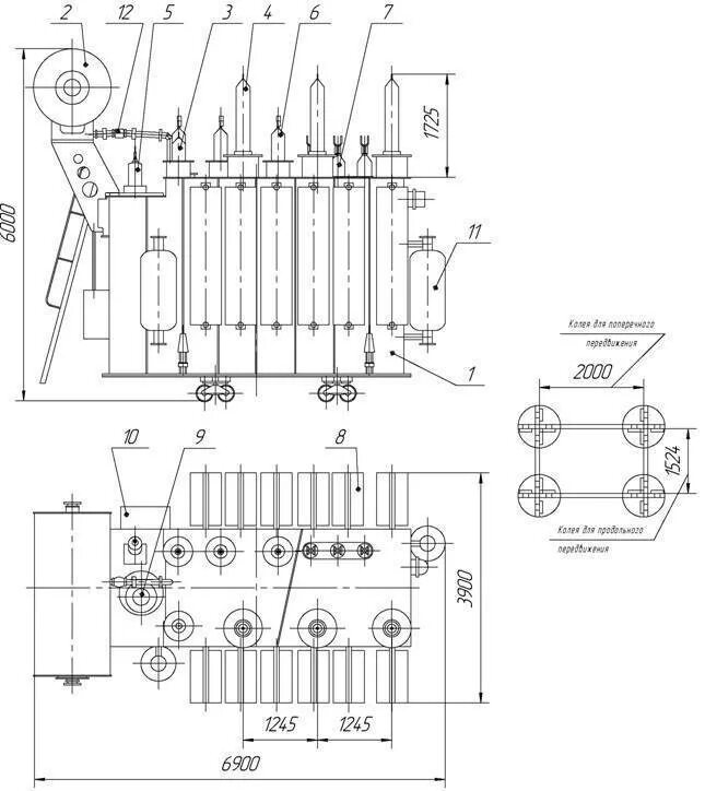
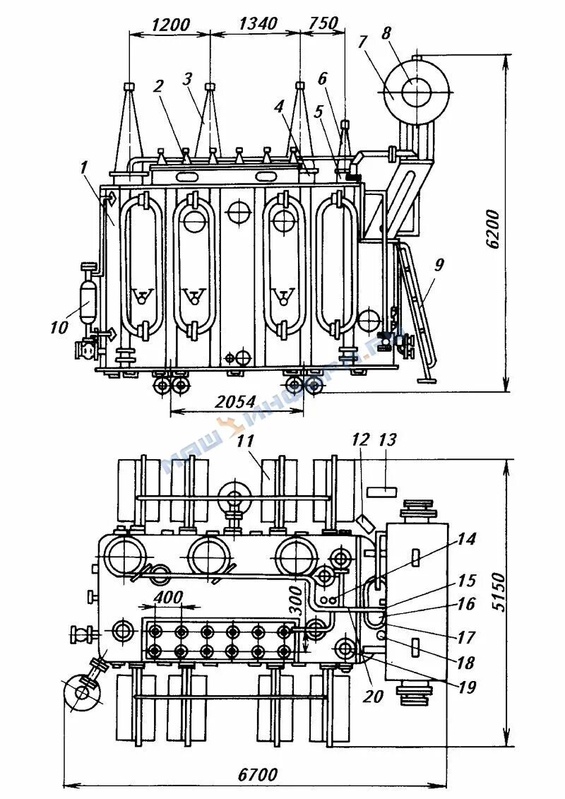
Трансформатор трдн 40000