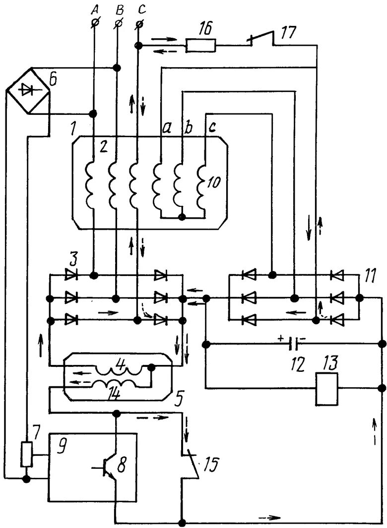
Тем 7 генератор