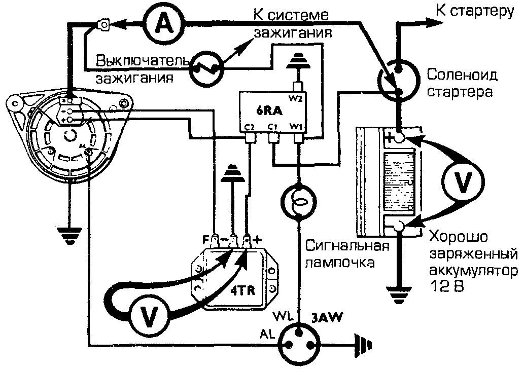
Система заряда аккумулятора