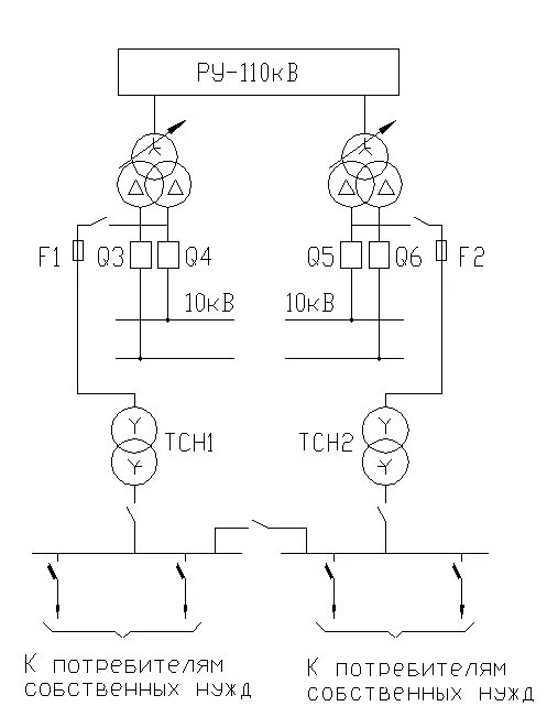
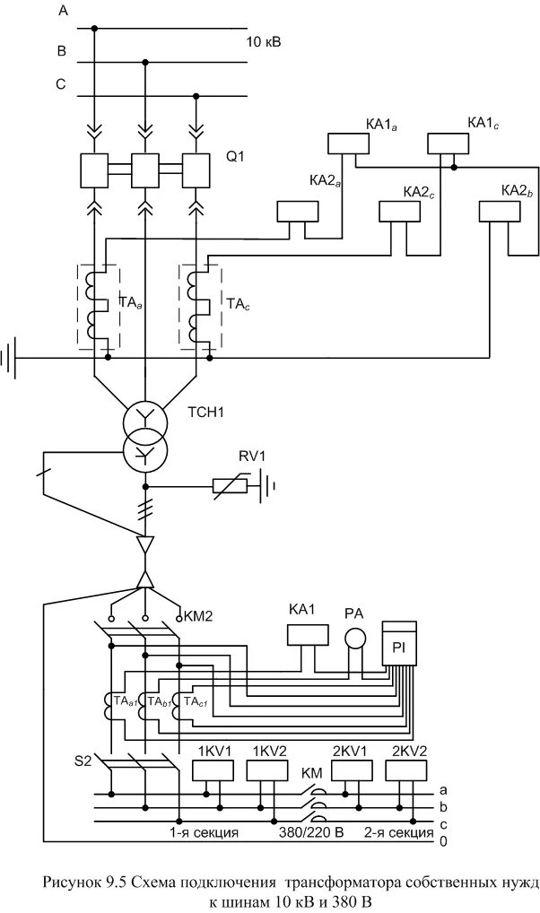
Схема трансформатора собственных нужд