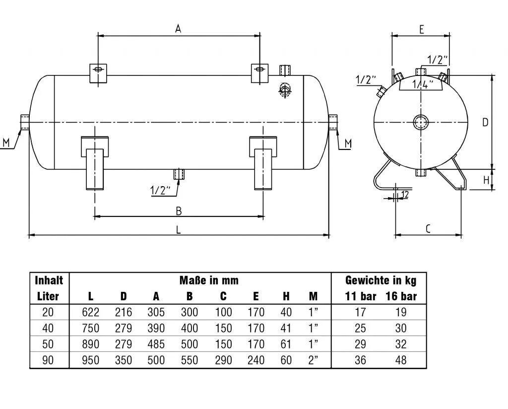
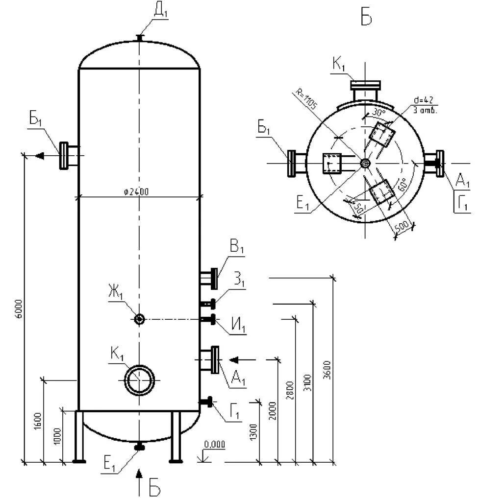
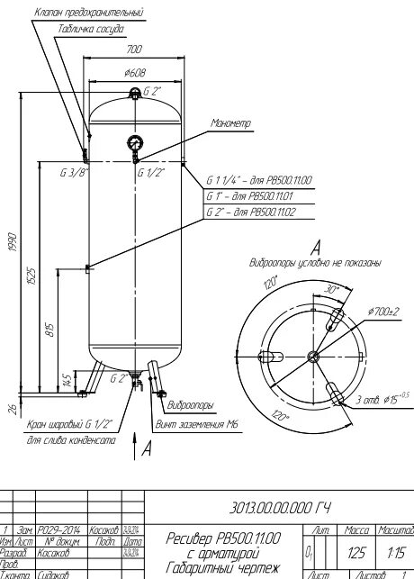
Ресивер параметры