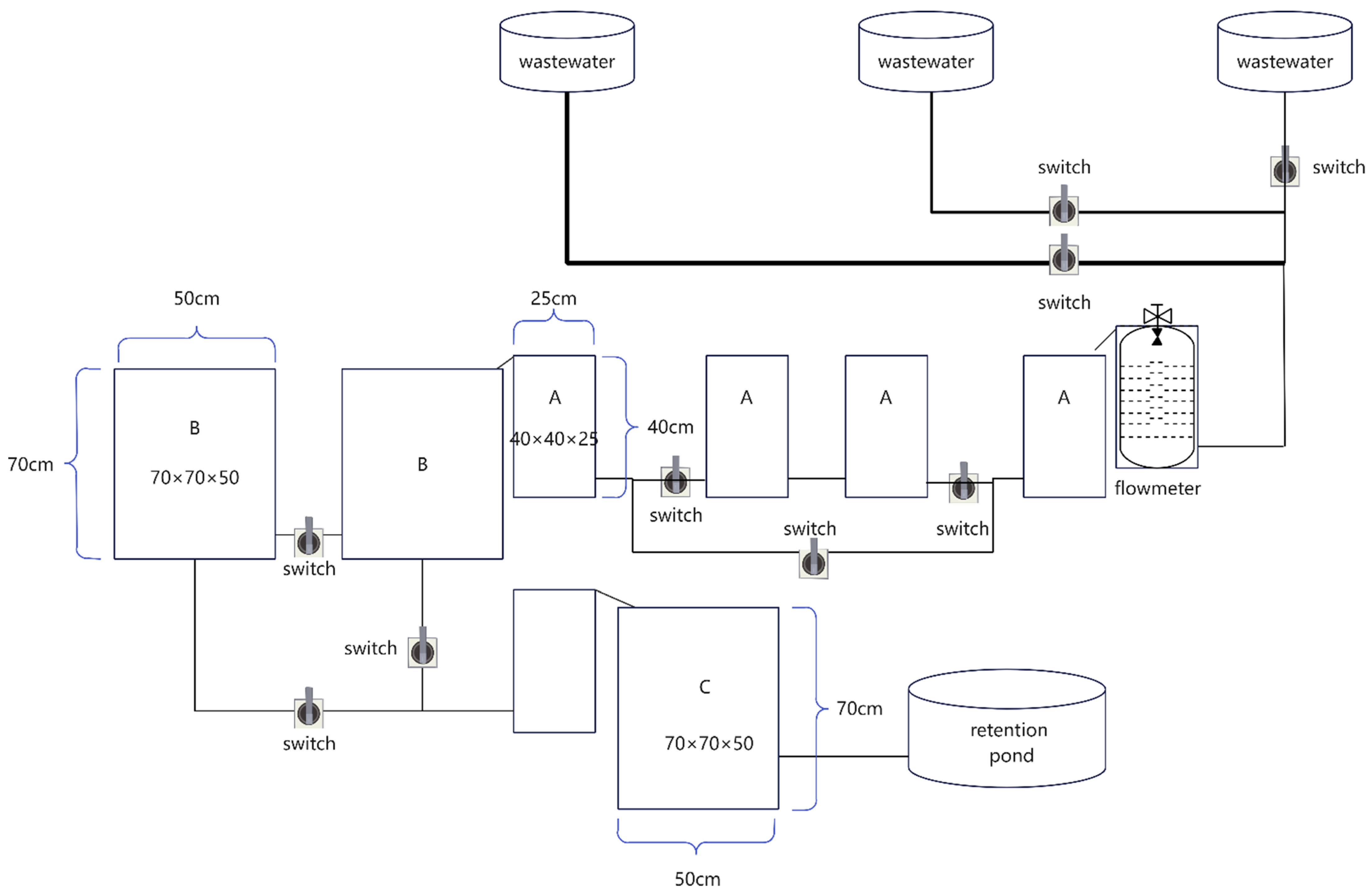
Operation parameters