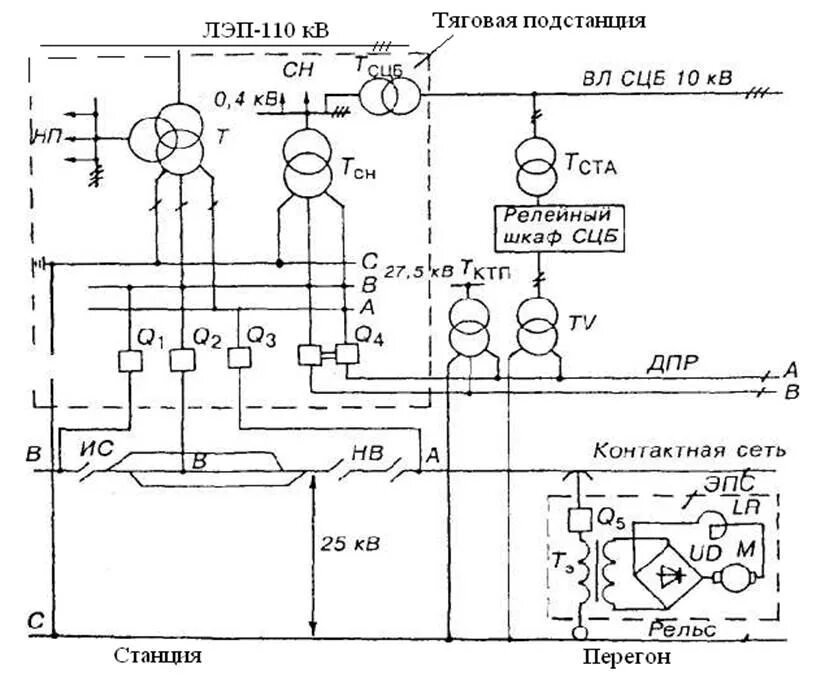
Напряжение тп