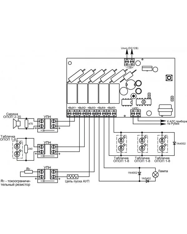
Модуль рм 4 r3