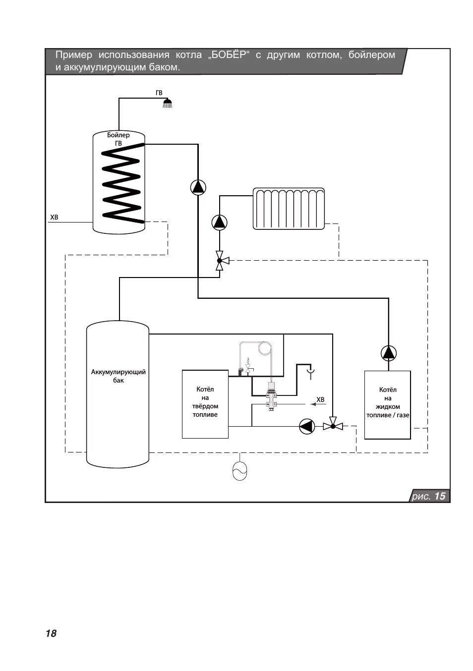
Как запустить котел