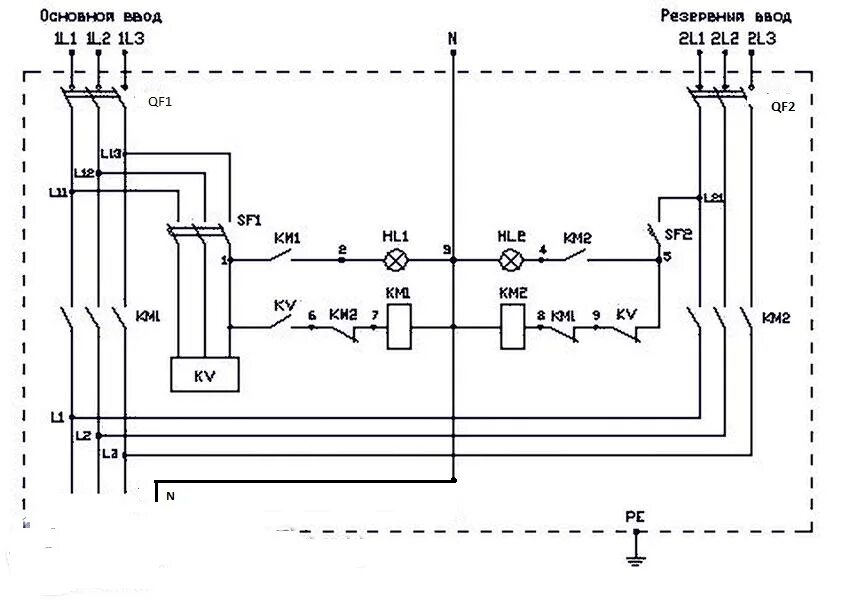
Как сделать авр