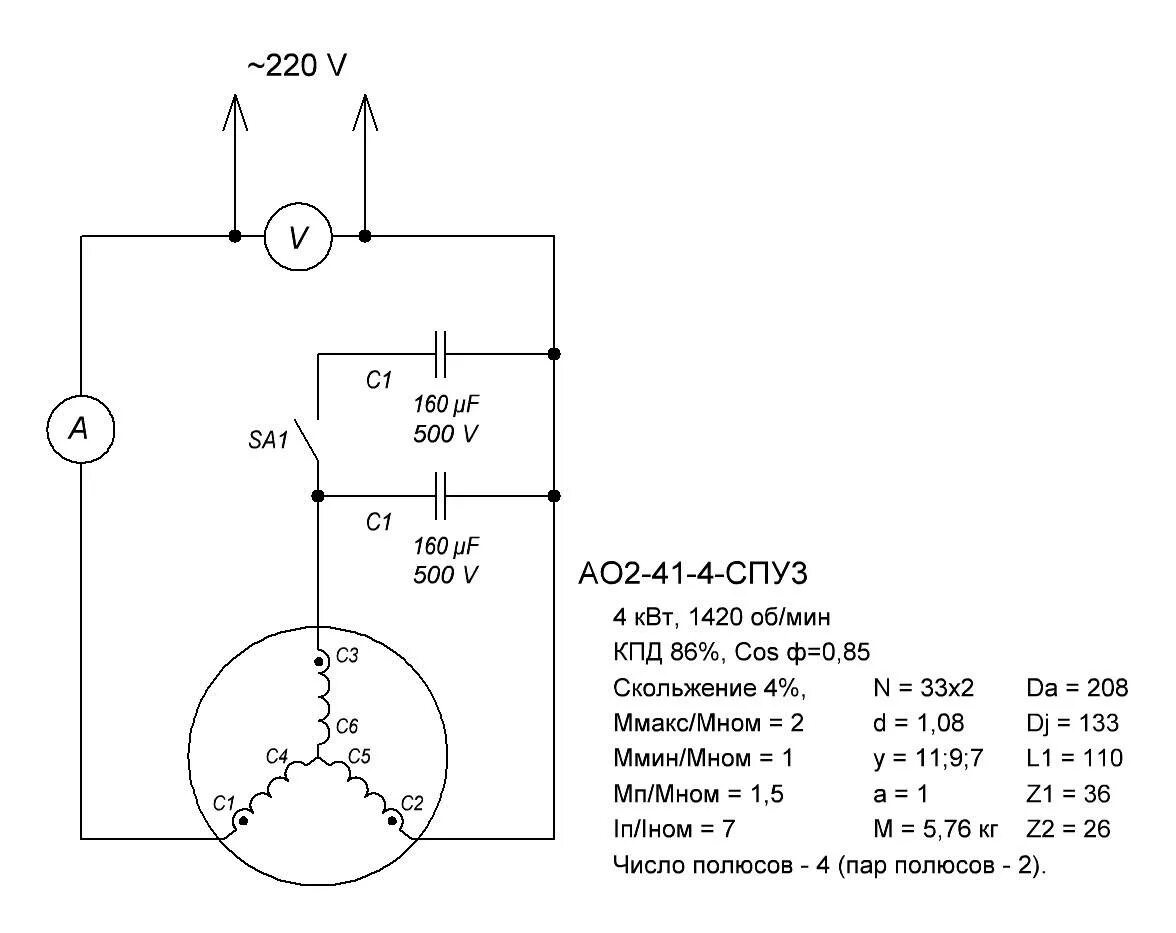
Как подключить два электродвигателя