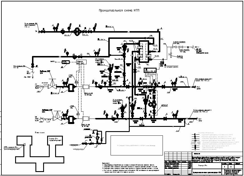
Итп рекомендации