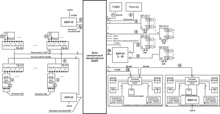
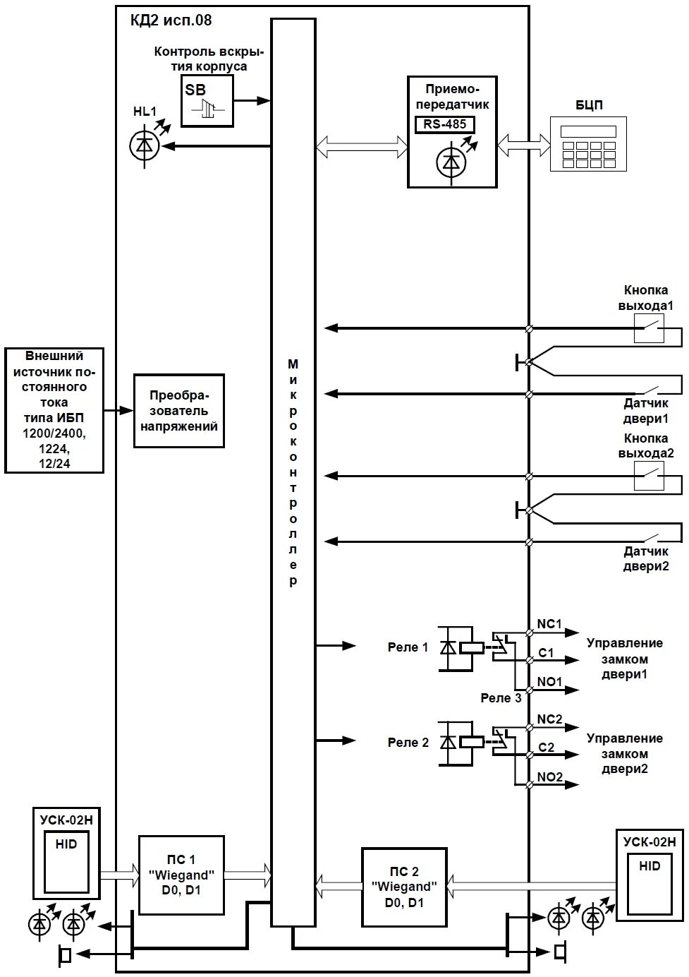
Бцп исп 6