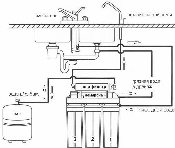
Аквафор осмос схема